На компютере установлен Debian Wheezy LinuxCNC 2.6.5 ,после конфигурирование в ини наместо DISPLAY = Axis ставлю DISPLAY = gmoccapy.
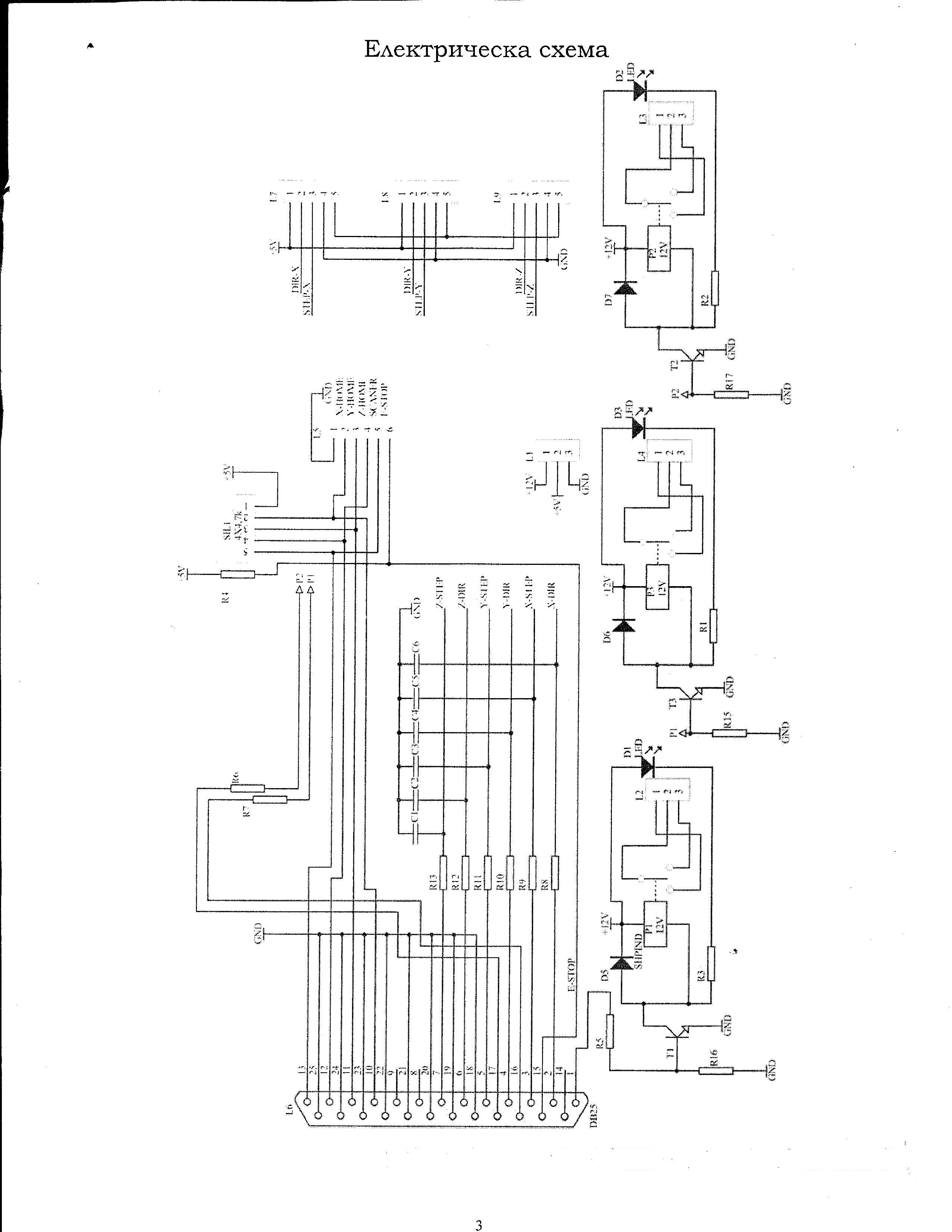
Драйвера шаговиков пока не включал ,что наблюдается -включаем компютер ,реле 1 и 2 срабатьйвают ,пока загружается Debian Wheezy реле 2 вьйключается ,а включается реле 3 .Когда стартируем LinuxCNC всех реле вьйключаются и потом нормально управляются из LinuxCNC.
При вьйключение компютера пока идет сброс всех реле на секунда включаются !
Ест ли некакой запрет на пиньй lpt ,пока не заработает LinuxCNC они не реагировали?
Реле подвключеньйе к пин1 ;16 и 17 , вот и хал..
Код: Выделить всё
# Generated by stepconf 1.1 at Tue Dec 16 14:41:36 2014
# If you make changes to this file, they will be
# overwritten when you run stepconf again
loadrt trivkins
loadrt [EMCMOT]EMCMOT base_period_nsec=[EMCMOT]BASE_PERIOD servo_period_nsec=[EMCMOT]SERVO_PERIOD num_joints=[TRAJ]AXES
loadrt probe_parport
loadrt hal_parport cfg="0x378 out"
setp parport.0.reset-time 5000
loadrt stepgen step_type=0,0,0
loadrt classicladder_rt numPhysInputs=50 numPhysOutputs=50 numS32in=50 numS32out=50 numFloatIn=50 numFloatOut=50
addf parport.0.read base-thread
addf stepgen.make-pulses base-thread
addf parport.0.write base-thread
addf parport.0.reset base-thread
addf stepgen.capture-position servo-thread
addf motion-command-handler servo-thread
addf motion-controller servo-thread
addf classicladder.0.refresh servo-thread
addf stepgen.update-freq servo-thread
net spindle-cmd <= motion.spindle-speed-out
net spindle-at-speed => motion.spindle-at-speed
net spindle-cw <= motion.spindle-forward
net probe-in => motion.probe-input
net dout-00 <= motion.digital-out-00
net din-00 => motion.digital-in-00
net din-01 => motion.digital-in-01
net din-02 => motion.digital-in-02
net din-03 => motion.digital-in-03
net spindle-cw => parport.0.pin-01-out
setp parport.0.pin-02-out-invert 1
net xdir => parport.0.pin-02-out
net xstep => parport.0.pin-03-out
setp parport.0.pin-03-out-reset 1
setp parport.0.pin-04-out-invert 1
net ydir => parport.0.pin-04-out
net ystep => parport.0.pin-05-out
setp parport.0.pin-05-out-reset 1
setp parport.0.pin-06-out-invert 1
net zdir => parport.0.pin-06-out
net zstep => parport.0.pin-07-out
setp parport.0.pin-07-out-reset 1
net dout-00 => parport.0.pin-16-out
net xenable => parport.0.pin-17-out
net din-00 <= parport.0.pin-10-in
net din-01 <= parport.0.pin-11-in
net din-02 <= parport.0.pin-12-in
net probe-in <= parport.0.pin-13-in
net din-03 <= parport.0.pin-15-in
setp stepgen.0.position-scale [AXIS_0]SCALE
setp stepgen.0.steplen 1
setp stepgen.0.stepspace 0
setp stepgen.0.dirhold 35000
setp stepgen.0.dirsetup 35000
setp stepgen.0.maxaccel [AXIS_0]STEPGEN_MAXACCEL
net xpos-cmd axis.0.motor-pos-cmd => stepgen.0.position-cmd
net xpos-fb stepgen.0.position-fb => axis.0.motor-pos-fb
net xstep <= stepgen.0.step
net xdir <= stepgen.0.dir
net xenable axis.0.amp-enable-out => stepgen.0.enable
setp stepgen.1.position-scale [AXIS_1]SCALE
setp stepgen.1.steplen 1
setp stepgen.1.stepspace 0
setp stepgen.1.dirhold 35000
setp stepgen.1.dirsetup 35000
setp stepgen.1.maxaccel [AXIS_1]STEPGEN_MAXACCEL
net ypos-cmd axis.1.motor-pos-cmd => stepgen.1.position-cmd
net ypos-fb stepgen.1.position-fb => axis.1.motor-pos-fb
net ystep <= stepgen.1.step
net ydir <= stepgen.1.dir
net yenable axis.1.amp-enable-out => stepgen.1.enable
setp stepgen.2.position-scale [AXIS_2]SCALE
setp stepgen.2.steplen 1
setp stepgen.2.stepspace 0
setp stepgen.2.dirhold 35000
setp stepgen.2.dirsetup 35000
setp stepgen.2.maxaccel [AXIS_2]STEPGEN_MAXACCEL
net zpos-cmd axis.2.motor-pos-cmd => stepgen.2.position-cmd
net zpos-fb stepgen.2.position-fb => axis.2.motor-pos-fb
net zstep <= stepgen.2.step
net zdir <= stepgen.2.dir
net zenable axis.2.amp-enable-out => stepgen.2.enable
net estop-out <= iocontrol.0.user-enable-out
net estop-out => iocontrol.0.emc-enable-in
net tool-number <= iocontrol.0.tool-prep-number
net tool-change-loopback iocontrol.0.tool-change => iocontrol.0.tool-changed
net tool-prepare-loopback iocontrol.0.tool-prepare => iocontrol.0.tool-prepared
# Load Classicladder without GUI (can reload LADDER GUI in AXIS GUI
loadusr classicladder --nogui custom.clp
