Токарный китаец с Алиэкспресс
- PKM
- Почётный участник

- Сообщения: 4263
- Зарегистрирован: 31 мар 2011, 18:11
- Репутация: 705
- Настоящее имя: Андрей
- Откуда: Украина
- Контактная информация:
Re: Токарный китаец с Алиэкспресс
Дороговато 50, тем более если надо мало проводов.
А вообще оно так и стоит... Это мы тут на бушных сервах привыкли экономить.
А вообще оно так и стоит... Это мы тут на бушных сервах привыкли экономить.
-
Nikomas
- Мастер
- Сообщения: 721
- Зарегистрирован: 07 янв 2012, 14:31
- Репутация: 64
- Откуда: Беларусь
- Контактная информация:
Re: Токарный китаец с Алиэкспресс
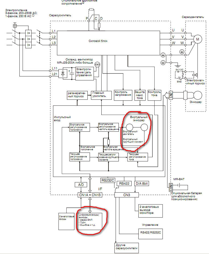
я имел ввиду выход виртуального энкодера в усилке...john1987887 писал(а):Энкодер идет отдельным кабелем под разъем Fire Wire.
-
john1987887
- Мастер
- Сообщения: 3296
- Зарегистрирован: 08 сен 2013, 17:26
- Репутация: 1802
- Контактная информация:
Re: Токарный китаец с Алиэкспресс
Это еще что такое?Nikomas писал(а):выход виртуального энкодера
И зачем оно нужно?
Brother TC - 229 http://www.cnc-club.ru/forum/viewtopic. ... 46&t=15250
Brother TC - 225 viewtopic.php?f=146&t=31044
7045 http://www.cnc-club.ru/forum/viewtopic.php?t=6965
токарный http://www.cnc-club.ru/forum/viewtopic. ... 48&t=14096
Brother TC - 225 viewtopic.php?f=146&t=31044
7045 http://www.cnc-club.ru/forum/viewtopic.php?t=6965
токарный http://www.cnc-club.ru/forum/viewtopic. ... 48&t=14096
-
Nikomas
- Мастер
- Сообщения: 721
- Зарегистрирован: 07 янв 2012, 14:31
- Репутация: 64
- Откуда: Беларусь
- Контактная информация:
Re: Токарный китаец с Алиэкспресс
john1987887 писал(а):Это еще что такое?
-
john1987887
- Мастер
- Сообщения: 3296
- Зарегистрирован: 08 сен 2013, 17:26
- Репутация: 1802
- Контактная информация:
Re: Токарный китаец с Алиэкспресс
Пока отвлекся от токарника. Так как жду одну тяжелую железку быстренько сваял подкатные тележки. Осталось еще резину на верх приклеить.
Brother TC - 229 http://www.cnc-club.ru/forum/viewtopic. ... 46&t=15250
Brother TC - 225 viewtopic.php?f=146&t=31044
7045 http://www.cnc-club.ru/forum/viewtopic.php?t=6965
токарный http://www.cnc-club.ru/forum/viewtopic. ... 48&t=14096
Brother TC - 225 viewtopic.php?f=146&t=31044
7045 http://www.cnc-club.ru/forum/viewtopic.php?t=6965
токарный http://www.cnc-club.ru/forum/viewtopic. ... 48&t=14096
-
nik1
- Мастер
- Сообщения: 8408
- Зарегистрирован: 02 окт 2012, 07:37
- Репутация: 3629
- Откуда: Красногорск
- Контактная информация:
Re: Токарный китаец с Алиэкспресс
Отчего колеса и какая высота все конструкции ?
Знатная тележка
Знатная тележка
-
aftaev
- Зачётный участник

- Сообщения: 34042
- Зарегистрирован: 04 апр 2010, 19:22
- Репутация: 6194
- Откуда: Казахстан.
- Контактная информация:
Re: Токарный китаец с Алиэкспресс
Мы себе тоже танкетки сами сделали, из швеллера 100ки + подшипники и точятся ролики из кругляка на токарном 
Дилетанту сложные вещи кажутся очень простыми, и только профессионал понимает насколько сложна самая простая вещь
Кто хочет - ищет возможности, кто не хочет - ищет оправдание.
Найди работу по душе и тебе не придется работать.
Кто хочет - ищет возможности, кто не хочет - ищет оправдание.
Найди работу по душе и тебе не придется работать.
-
john1987887
- Мастер
- Сообщения: 3296
- Зарегистрирован: 08 сен 2013, 17:26
- Репутация: 1802
- Контактная информация:
Re: Токарный китаец с Алиэкспресс
Колеса от рохли 80*60, основа чугун, сверху полиуретан. Высота примерно как у евро поддона.
Brother TC - 229 http://www.cnc-club.ru/forum/viewtopic. ... 46&t=15250
Brother TC - 225 viewtopic.php?f=146&t=31044
7045 http://www.cnc-club.ru/forum/viewtopic.php?t=6965
токарный http://www.cnc-club.ru/forum/viewtopic. ... 48&t=14096
Brother TC - 225 viewtopic.php?f=146&t=31044
7045 http://www.cnc-club.ru/forum/viewtopic.php?t=6965
токарный http://www.cnc-club.ru/forum/viewtopic. ... 48&t=14096
-
john1987887
- Мастер
- Сообщения: 3296
- Зарегистрирован: 08 сен 2013, 17:26
- Репутация: 1802
- Контактная информация:
Re: Токарный китаец с Алиэкспресс
Начал рисовать кожух на станок. Рисую в Компасе. Что-то никак не могу свести толком углы. Нужно завернуть бортик по периметру буквой П, но уже на первом гибе лезет какая-то лажа. Не получается состыковать вплотную углы на загибе + загиб на разных высотах.
Brother TC - 229 http://www.cnc-club.ru/forum/viewtopic. ... 46&t=15250
Brother TC - 225 viewtopic.php?f=146&t=31044
7045 http://www.cnc-club.ru/forum/viewtopic.php?t=6965
токарный http://www.cnc-club.ru/forum/viewtopic. ... 48&t=14096
Brother TC - 225 viewtopic.php?f=146&t=31044
7045 http://www.cnc-club.ru/forum/viewtopic.php?t=6965
токарный http://www.cnc-club.ru/forum/viewtopic. ... 48&t=14096
- Hanter
- Мастер
- Сообщения: 5414
- Зарегистрирован: 27 янв 2012, 14:52
- Репутация: 4338
- Настоящее имя: Алексей
- Откуда: Питер
- Контактная информация:
Re: Токарный китаец с Алиэкспресс
хм... там же просто все как табуретка...
во первых когда эскиз накидал, надо работать не с "телом", а с листовым телом. дальше строишь свои сгибы как удобно.. любых размеров и углов. после этого жмешь кнопку "замыкание углов", тыкаешь в сам угол между полками, он подсвечивается. выбираешь параметры: я обычно замыкаю в стык и обработку угла по хорде. чтоб дырки в углу небыло. чтобы потом по стыку аргончиком пройтись аккуратно.. Но тут надо смотреть. не все гибщики нормально гнут. иногда лучше дырдачку оставить. для больших толщин может понадобится зазор оставить чтоб при гибе полки не упирались друг в друга.. но я до 1.5 мм все по нулям ставлю. для примера поставил с перехлестом. завершаешь операцию, получаешь такое: все...
во первых когда эскиз накидал, надо работать не с "телом", а с листовым телом. дальше строишь свои сгибы как удобно.. любых размеров и углов. после этого жмешь кнопку "замыкание углов", тыкаешь в сам угол между полками, он подсвечивается. выбираешь параметры: я обычно замыкаю в стык и обработку угла по хорде. чтоб дырки в углу небыло. чтобы потом по стыку аргончиком пройтись аккуратно.. Но тут надо смотреть. не все гибщики нормально гнут. иногда лучше дырдачку оставить. для больших толщин может понадобится зазор оставить чтоб при гибе полки не упирались друг в друга.. но я до 1.5 мм все по нулям ставлю. для примера поставил с перехлестом. завершаешь операцию, получаешь такое: все...
Опыт - это когда на смену вопросам: "Что? Где? Когда? Как? Почему?" Приходит единственный вопрос: "Нахрена?"
==========================================
фрезерная и токарная обработка на станках с чпу.
Резка, гибка, сварка и порошковая окраса.
==========================================
фрезерная и токарная обработка на станках с чпу.
Резка, гибка, сварка и порошковая окраса.
-
john1987887
- Мастер
- Сообщения: 3296
- Зарегистрирован: 08 сен 2013, 17:26
- Репутация: 1802
- Контактная информация:
Re: Токарный китаец с Алиэкспресс
В самих возможностях Компаса уже разобрался. У меня про другое вопрос был. У корыта торцевые стенки загнуты на 90 гр., а продольные на 30 гр. Углы стыкуются нормально, а вот отбортовку по верхнему контуру корыта нужно подрезать по 45 градусов, чтоб сходилось аккуратно, типа как плинтус подрезают. Так вот она нифига не сходится, здоровенная щель получается.
Впрочем уже плюнул на такой закиб по краю, решил, что подварю квадратную трубку по периметру, так жестче и проще будет.
Впрочем уже плюнул на такой закиб по краю, решил, что подварю квадратную трубку по периметру, так жестче и проще будет.
Brother TC - 229 http://www.cnc-club.ru/forum/viewtopic. ... 46&t=15250
Brother TC - 225 viewtopic.php?f=146&t=31044
7045 http://www.cnc-club.ru/forum/viewtopic.php?t=6965
токарный http://www.cnc-club.ru/forum/viewtopic. ... 48&t=14096
Brother TC - 225 viewtopic.php?f=146&t=31044
7045 http://www.cnc-club.ru/forum/viewtopic.php?t=6965
токарный http://www.cnc-club.ru/forum/viewtopic. ... 48&t=14096
- Hanter
- Мастер
- Сообщения: 5414
- Зарегистрирован: 27 янв 2012, 14:52
- Репутация: 4338
- Настоящее имя: Алексей
- Откуда: Питер
- Контактная информация:
Re: Токарный китаец с Алиэкспресс
покажи увеличено конкретную проблему - покажу как сделать.
Опыт - это когда на смену вопросам: "Что? Где? Когда? Как? Почему?" Приходит единственный вопрос: "Нахрена?"
==========================================
фрезерная и токарная обработка на станках с чпу.
Резка, гибка, сварка и порошковая окраса.
==========================================
фрезерная и токарная обработка на станках с чпу.
Резка, гибка, сварка и порошковая окраса.
-
john1987887
- Мастер
- Сообщения: 3296
- Зарегистрирован: 08 сен 2013, 17:26
- Репутация: 1802
- Контактная информация:
Re: Токарный китаец с Алиэкспресс
Как убрать радиус гиба на выступающем кусочке? Он же так не согнется.
Пока просто вырезаю эту плоскость на нужную глубину.
Пока просто вырезаю эту плоскость на нужную глубину.
Brother TC - 229 http://www.cnc-club.ru/forum/viewtopic. ... 46&t=15250
Brother TC - 225 viewtopic.php?f=146&t=31044
7045 http://www.cnc-club.ru/forum/viewtopic.php?t=6965
токарный http://www.cnc-club.ru/forum/viewtopic. ... 48&t=14096
Brother TC - 225 viewtopic.php?f=146&t=31044
7045 http://www.cnc-club.ru/forum/viewtopic.php?t=6965
токарный http://www.cnc-club.ru/forum/viewtopic. ... 48&t=14096
- Hanter
- Мастер
- Сообщения: 5414
- Зарегистрирован: 27 янв 2012, 14:52
- Репутация: 4338
- Настоящее имя: Алексей
- Откуда: Питер
- Контактная информация:
Re: Токарный китаец с Алиэкспресс
на листовом теле жмем "сгиб"
выбираем кромку, задаем параметры гиба - длину, угол, радиус.. далее идем в соседнюю вкладку - "боковые стенки"
выбираем там приращение и величину... получаем результат..
Опыт - это когда на смену вопросам: "Что? Где? Когда? Как? Почему?" Приходит единственный вопрос: "Нахрена?"
==========================================
фрезерная и токарная обработка на станках с чпу.
Резка, гибка, сварка и порошковая окраса.
==========================================
фрезерная и токарная обработка на станках с чпу.
Резка, гибка, сварка и порошковая окраса.
-
john1987887
- Мастер
- Сообщения: 3296
- Зарегистрирован: 08 сен 2013, 17:26
- Репутация: 1802
- Контактная информация:
Re: Токарный китаец с Алиэкспресс
Прикольно. Функции дублируются. А я на первой вкладке выбирал вместо "по всей длине", "два отступа" и получалась такая фигня.
Brother TC - 229 http://www.cnc-club.ru/forum/viewtopic. ... 46&t=15250
Brother TC - 225 viewtopic.php?f=146&t=31044
7045 http://www.cnc-club.ru/forum/viewtopic.php?t=6965
токарный http://www.cnc-club.ru/forum/viewtopic. ... 48&t=14096
Brother TC - 225 viewtopic.php?f=146&t=31044
7045 http://www.cnc-club.ru/forum/viewtopic.php?t=6965
токарный http://www.cnc-club.ru/forum/viewtopic. ... 48&t=14096
- AlexNikov
- Мастер
- Сообщения: 1212
- Зарегистрирован: 05 янв 2014, 20:09
- Репутация: 721
- Настоящее имя: Алексей
- Откуда: Томск
- Контактная информация:
Re: Токарный китаец с Алиэкспресс
А окно в задней стенке не будет причиной неудобств? Я так понимаю оно родилось по причине габарита сервопривода на поперечную? Прикрывать его как то будешь? Или это типа "карман"?john1987887 писал(а):В самих возможностях Компаса уже разобрался. У меня про другое вопрос был. У корыта торцевые стенки загнуты на 90 гр., а продольные на 30 гр. Углы стыкуются нормально, а вот отбортовку по верхнему контуру корыта нужно подрезать по 45 градусов, чтоб сходилось аккуратно, типа как плинтус подрезают. Так вот она нифига не сходится, здоровенная щель получается.
Впрочем уже плюнул на такой закиб по краю, решил, что подварю квадратную трубку по периметру, так жестче и проще будет.
-
john1987887
- Мастер
- Сообщения: 3296
- Зарегистрирован: 08 сен 2013, 17:26
- Репутация: 1802
- Контактная информация:
Re: Токарный китаец с Алиэкспресс
Вырез сделал, чтобы выпустить серву. Иначе кожух уродливый и здоровенный выходит. Планирую подвижную шторку сделать, тоже из листа, только нерж.
Brother TC - 229 http://www.cnc-club.ru/forum/viewtopic. ... 46&t=15250
Brother TC - 225 viewtopic.php?f=146&t=31044
7045 http://www.cnc-club.ru/forum/viewtopic.php?t=6965
токарный http://www.cnc-club.ru/forum/viewtopic. ... 48&t=14096
Brother TC - 225 viewtopic.php?f=146&t=31044
7045 http://www.cnc-club.ru/forum/viewtopic.php?t=6965
токарный http://www.cnc-club.ru/forum/viewtopic. ... 48&t=14096
-
john1987887
- Мастер
- Сообщения: 3296
- Зарегистрирован: 08 сен 2013, 17:26
- Репутация: 1802
- Контактная информация:
Re: Токарный китаец с Алиэкспресс
Как обозначить линии гиба? Отправлю гибщикам чертежи разверток и dxf файлы разверток. Линию гиба нужно отмечать в чертеже руками или компас сам ее генерирует?
Brother TC - 229 http://www.cnc-club.ru/forum/viewtopic. ... 46&t=15250
Brother TC - 225 viewtopic.php?f=146&t=31044
7045 http://www.cnc-club.ru/forum/viewtopic.php?t=6965
токарный http://www.cnc-club.ru/forum/viewtopic. ... 48&t=14096
Brother TC - 225 viewtopic.php?f=146&t=31044
7045 http://www.cnc-club.ru/forum/viewtopic.php?t=6965
токарный http://www.cnc-club.ru/forum/viewtopic. ... 48&t=14096
-
john1987887
- Мастер
- Сообщения: 3296
- Зарегистрирован: 08 сен 2013, 17:26
- Репутация: 1802
- Контактная информация:
Re: Токарный китаец с Алиэкспресс
Долго парился насчет двери. Подбирал направляющие, от обычных мебельных для шкафа-купе, до специальных направлящек от Rollon. В итогебудет просто сдвижная дверка из акрила. Сдвигаться будет вверх в С-образных кондукторах.
Кожух пока будет таким.
Кожух пока будет таким.
Brother TC - 229 http://www.cnc-club.ru/forum/viewtopic. ... 46&t=15250
Brother TC - 225 viewtopic.php?f=146&t=31044
7045 http://www.cnc-club.ru/forum/viewtopic.php?t=6965
токарный http://www.cnc-club.ru/forum/viewtopic. ... 48&t=14096
Brother TC - 225 viewtopic.php?f=146&t=31044
7045 http://www.cnc-club.ru/forum/viewtopic.php?t=6965
токарный http://www.cnc-club.ru/forum/viewtopic. ... 48&t=14096
- Hanter
- Мастер
- Сообщения: 5414
- Зарегистрирован: 27 янв 2012, 14:52
- Репутация: 4338
- Настоящее имя: Алексей
- Откуда: Питер
- Контактная информация:
Re: Токарный китаец с Алиэкспресс
это от гибщиков зависит. кто у них технолог. как работают. как развертки делают. мои просят модель. дальше сами считают что и как им нада.. то есть я отдаю контуры на лазер и модели для гибки.. больше ничего.john1987887 писал(а):Как обозначить линии гиба? Отправлю гибщикам чертежи разверток и dxf файлы разверток. Линию гиба нужно отмечать в чертеже руками или компас сам ее генерирует?
Опыт - это когда на смену вопросам: "Что? Где? Когда? Как? Почему?" Приходит единственный вопрос: "Нахрена?"
==========================================
фрезерная и токарная обработка на станках с чпу.
Резка, гибка, сварка и порошковая окраса.
==========================================
фрезерная и токарная обработка на станках с чпу.
Резка, гибка, сварка и порошковая окраса.