Отключение СО2 лазера во время холостых перемещений
-
skif1125
- Новичок
- Сообщения: 15
- Зарегистрирован: 19 мар 2012, 02:52
- Репутация: 0
- Контактная информация:
Re: Отключение СО2 лазера во время холостых перемещений
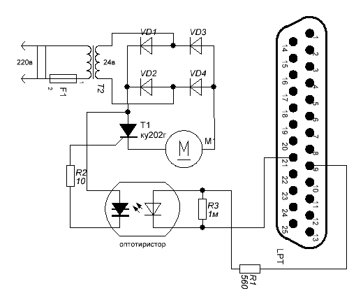
Да вот щас ищу не очень сложную схему контроллера для step/dir для лазера....ТМ7 с VRI решил оставить, на нем сделаю фрезировщик.
У меня блок питание лазера от ТВС, не импульсный. Кто нибудь использовал вместо электромагнитного реле тиристор для включения цепи лазера?
У меня блок питание лазера от ТВС, не импульсный. Кто нибудь использовал вместо электромагнитного реле тиристор для включения цепи лазера?
- Тима
- Почётный участник

- Сообщения: 3162
- Зарегистрирован: 01 мар 2012, 20:47
- Репутация: 1089
- Настоящее имя: Тимур
- Откуда: КБР
- Контактная информация:
Re: Отключение СО2 лазера во время холостых перемещений
Сам этой схемой не пользовался, но может получится ее подшаманить под ваши нужды?!skif1125 писал(а):Кто нибудь использовал вместо электромагнитного реле тиристор для включения цепи лазера?
Дорогу осилит идущий!
Я все пойму, Вы только дайте денег!!!
Я все пойму, Вы только дайте денег!!!
-
nkp
- Мастер
- Сообщения: 8340
- Зарегистрирован: 28 ноя 2011, 00:25
- Репутация: 1589
- Контактная информация:
Re: Отключение СО2 лазера во время холостых перемещений
Есть подозрение,что эта схема будет работать уверенно только на включение-после снятия управляющего сигнала тиристор может остаться открытым.Лучше пользоваться схемами с комутацией при переходе через ноль .
- Тима
- Почётный участник

- Сообщения: 3162
- Зарегистрирован: 01 мар 2012, 20:47
- Репутация: 1089
- Настоящее имя: Тимур
- Откуда: КБР
- Контактная информация:
Re: Отключение СО2 лазера во время холостых перемещений
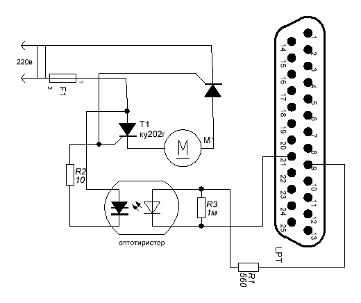
Если поставить после диодного моста конденсатор большой емкости(сгладить полупериоды) то да! А в таком варианте должно выключаться! К тому же автору нужно коммутировать не 24, как на схеме, а 220, как я понял. А в таком случае пропадает необходимость в трансформаторе и диодном мосте. И вместо тиристора либо ставим симистор либо 2 тиристора встречно. Это я и имел в виду, под словом "подшаманить".
Дорогу осилит идущий!
Я все пойму, Вы только дайте денег!!!
Я все пойму, Вы только дайте денег!!!
-
skif1125
- Новичок
- Сообщения: 15
- Зарегистрирован: 19 мар 2012, 02:52
- Репутация: 0
- Контактная информация:
Re: Отключение СО2 лазера во время холостых перемещений
Да, нужно коммутировать именно 220 к блоку питания. Я чуть переделал выше упомянутую схему по вашей рекомендации, в смысле вот так имели ввиду? :Тима писал(а):Если поставить после диодного моста конденсатор большой емкости(сгладить полупериоды) то да! А в таком варианте должно выключаться! К тому же автору нужно коммутировать не 24, как на схеме, а 220, как я понял. А в таком случае пропадает необходимость в трансформаторе и диодном мосте. И вместо тиристора либо ставим симистор либо 2 тиристора встречно. Это я и имел в виду, под словом "подшаманить".
- Вложения
-
- LPT.GIF (8.08 КБ) 2595 просмотров
- Тима
- Почётный участник

- Сообщения: 3162
- Зарегистрирован: 01 мар 2012, 20:47
- Репутация: 1089
- Настоящее имя: Тимур
- Откуда: КБР
- Контактная информация:
Re: Отключение СО2 лазера во время холостых перемещений
Да, так! Только тиристоры подберите под тот ток, что вам требуется!
Дорогу осилит идущий!
Я все пойму, Вы только дайте денег!!!
Я все пойму, Вы только дайте денег!!!
-
nkp
- Мастер
- Сообщения: 8340
- Зарегистрирован: 28 ноя 2011, 00:25
- Репутация: 1589
- Контактная информация:
Re: Отключение СО2 лазера во время холостых перемещений
skif1125 ,такая схема может и будет работать-но это не то , что Вам нужно.
Так Вы делаете выпрямитель , а нам нужна просто комутация.
Вот по первой ссылке:
http://easyelectronics.ru/upravlenie-mo ... -toka.html
Все по уму.
http://lmgtfy.com/?q=+%D1%83%D0%BF%D1%8 ... 0%BE%D1%80
Так Вы делаете выпрямитель , а нам нужна просто комутация.
Вот по первой ссылке:
http://easyelectronics.ru/upravlenie-mo ... -toka.html
Все по уму.
http://lmgtfy.com/?q=+%D1%83%D0%BF%D1%8 ... 0%BE%D1%80
Последний раз редактировалось nkp 19 мар 2012, 22:27, всего редактировалось 2 раза.
-
zilk
- Опытный
- Сообщения: 139
- Зарегистрирован: 07 янв 2012, 19:05
- Репутация: 1
- Откуда: Украина, Харьков
- Контактная информация:
Re: Отключение СО2 лазера во время холостых перемещений
Вы, ребята, не балуйтесь так тиристоры включать - без глаз останетесь...Тима писал(а):Да, так! Только тиристоры подберите под тот ток, что вам требуется!
- Тима
- Почётный участник

- Сообщения: 3162
- Зарегистрирован: 01 мар 2012, 20:47
- Репутация: 1089
- Настоящее имя: Тимур
- Откуда: КБР
- Контактная информация:
Re: Отключение СО2 лазера во время холостых перемещений
Извиняюсь за дезинформацию, немножко не так! Оба тиристора должны стоять в одной цепи! Тогда получится что верхний полуперид проходит через один тиристор, нижний через другой! Или поставить симистор, что равноценно!Тима писал(а):Да, так!
Дорогу осилит идущий!
Я все пойму, Вы только дайте денег!!!
Я все пойму, Вы только дайте денег!!!
- Тима
- Почётный участник

- Сообщения: 3162
- Зарегистрирован: 01 мар 2012, 20:47
- Репутация: 1089
- Настоящее имя: Тимур
- Откуда: КБР
- Контактная информация:
Re: Отключение СО2 лазера во время холостых перемещений
это правильнее будет!nkp писал(а):Вот по первой ссылке:
http://easyelectronics.ru/upravlenie-mo ... -toka.html
Дорогу осилит идущий!
Я все пойму, Вы только дайте денег!!!
Я все пойму, Вы только дайте денег!!!