Mesa 5i25 P2
- dinkata
- Мастер
- Сообщения: 1028
- Зарегистрирован: 05 сен 2014, 09:07
- Репутация: 391
- Настоящее имя: Диньо
- Откуда: Болгария
- Контактная информация:
Mesa 5i25 P2
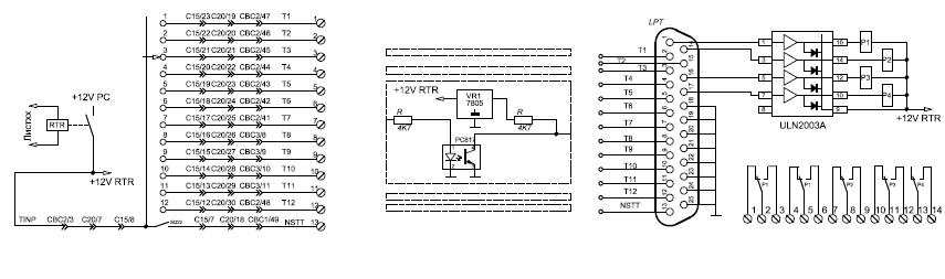
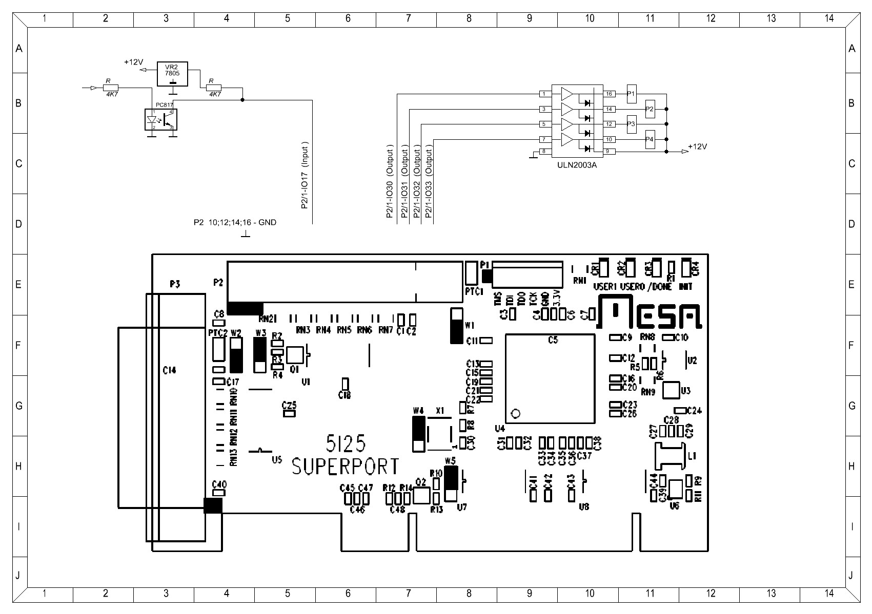
В моя конфигурация 5i25+7i77 конектор Р2 свободной ,можно ли пользоват GPIO по прикрепленой схеме ?
Такая схема работает на LPT порта.
Такая схема работает на LPT порта.
Простите ошибки, я иностранец.У моя клавиатура нету "э" и "ы"
- dinkata
- Мастер
- Сообщения: 1028
- Зарегистрирован: 05 сен 2014, 09:07
- Репутация: 391
- Настоящее имя: Диньо
- Откуда: Болгария
- Контактная информация:
Re: Mesa 5i25 P2
Рискнул и попробовал ,как то странно работает ,как LPT порта .
Когда Linuxcnc вьйключен реле после ULN2003 сработали .
После включение Linuxcnc всех реле вьйключаются и управляются
Входьй работают.
Когда Linuxcnc вьйключен реле после ULN2003 сработали .
После включение Linuxcnc всех реле вьйключаются и управляются
Входьй работают.
Простите ошибки, я иностранец.У моя клавиатура нету "э" и "ы"
- Serg
- Мастер
- Сообщения: 21923
- Зарегистрирован: 17 апр 2012, 14:58
- Репутация: 5183
- Заслуга: c781c134843e0c1a3de9
- Настоящее имя: Сергей
- Откуда: Москва
- Контактная информация:
Re: Mesa 5i25 P2
Чтоб их нормально можно было использовать надо прошивку специальную делать, типа 5i25_7i77.bit, чтоб не использовала P2. Существующие прошивки на P2 пробуют найти соотв. карты.
Я не Христос, рыбу не раздаю, но могу научить, как сделать удочку...
- dinkata
- Мастер
- Сообщения: 1028
- Зарегистрирован: 05 сен 2014, 09:07
- Репутация: 391
- Настоящее имя: Диньо
- Откуда: Болгария
- Контактная информация:
Re: Mesa 5i25 P2
Ой ,ой сколько они ..Будь добрьй UAVpilot ,обясните пожалуйста кто какой .UAVpilot писал(а):надо прошивку специальную делать, типа 5i25_7i77.bit
В основном три типа XML ;PIN;BIT .Если на P3 подвключена 7i77 ,
а хотим Р2 пользоват как входьй/вьйходьй какой файл вьйбрат для прошивку ?
Простите ошибки, я иностранец.У моя клавиатура нету "э" и "ы"
- Serg
- Мастер
- Сообщения: 21923
- Зарегистрирован: 17 апр 2012, 14:58
- Репутация: 5183
- Заслуга: c781c134843e0c1a3de9
- Настоящее имя: Сергей
- Откуда: Москва
- Контактная информация:
Re: Mesa 5i25 P2
Я ж говорю, что такой готовой прошивки не существует.
Если б она существовала, то скорее всего называлась-бы так: 5i25_7i77.bit
Теоретически надо просто взять исходники например прошивки 5i25_7i77_7i74 и выкинуть из неё всё, что касается 7i74...
Если б она существовала, то скорее всего называлась-бы так: 5i25_7i77.bit
Теоретически надо просто взять исходники например прошивки 5i25_7i77_7i74 и выкинуть из неё всё, что касается 7i74...
Я не Христос, рыбу не раздаю, но могу научить, как сделать удочку...
- dinkata
- Мастер
- Сообщения: 1028
- Зарегистрирован: 05 сен 2014, 09:07
- Репутация: 391
- Настоящее имя: Диньо
- Откуда: Болгария
- Контактная информация:
Re: Mesa 5i25 P2
ага ,спасибо UAVpilot !UAVpilot писал(а):Если б она существовала
Простите ошибки, я иностранец.У моя клавиатура нету "э" и "ы"
- PKM
- Почётный участник

- Сообщения: 4263
- Зарегистрирован: 31 мар 2011, 18:11
- Репутация: 705
- Настоящее имя: Андрей
- Откуда: Украина
- Контактная информация:
Re: Mesa 5i25 P2
На Р2

У dinkata совсем другая проблема: при включении ПК на выводах Р2 устанавливаются произвольные значения. Ввиду отсутствия watchdog
Может быть, резисторами подтягивать выходы к 0 или +5В?
Выбрал в конфигураторе "7i77x2 with one 7i77, что я делаю не так?UAVpilot писал(а):Чтоб их нормально можно было использовать надо прошивку специальную делать, типа 5i25_7i77.bit, чтоб не использовала P2. Существующие прошивки на P2 пробуют найти соотв. карты.

У dinkata совсем другая проблема: при включении ПК на выводах Р2 устанавливаются произвольные значения. Ввиду отсутствия watchdog
Может быть, резисторами подтягивать выходы к 0 или +5В?
- dinkata
- Мастер
- Сообщения: 1028
- Зарегистрирован: 05 сен 2014, 09:07
- Репутация: 391
- Настоящее имя: Диньо
- Откуда: Болгария
- Контактная информация:
Re: Mesa 5i25 P2
да,так и я сделал .Потом определил GPIO кто вход кто вьйход,поставил каждому свое имя ,после конфигурация посмотрел хал файла -там не все мои определения бьйли .Вернулся снова с pncconfig на GPIO некоторьхе определения остали ,на другие "unused.. а я их определил !!??PKM писал(а):Выбрал в конфигураторе "7i77x2 with one 7i77
...UAVpilot говорил...
Тема поднял потому что не хватали несколько входьй ,подумал зачем тратит еще плат ,7i64 например .UAVpilot писал(а): Существующие прошивки на P2 пробуют найти соотв. карты.
На Р2 ест ресурс ,как пользоват ?
Простите ошибки, я иностранец.У моя клавиатура нету "э" и "ы"
- PKM
- Почётный участник

- Сообщения: 4263
- Зарегистрирован: 31 мар 2011, 18:11
- Репутация: 705
- Настоящее имя: Андрей
- Откуда: Украина
- Контактная информация:
Re: Mesa 5i25 P2
Правильно.dinkata писал(а):так и я сделал
Проблема в том, что при выключенном LinuxCNC реле срабатывают, как и на LPT?
- dinkata
- Мастер
- Сообщения: 1028
- Зарегистрирован: 05 сен 2014, 09:07
- Репутация: 391
- Настоящее имя: Диньо
- Откуда: Болгария
- Контактная информация:
Re: Mesa 5i25 P2
Я принял такая схема ,питание 12в на все возле Р2 подаю после включение Linuxcnc :PKM писал(а):Проблема в том, что при выключенном LinuxCNC реле срабатывают, как и на LPT?
net machine-is-enabled => classicladder.0.in-00 ,внутри ладдер при некоторьхе условия :
net реле питание схем на Р2 <= classicladder.0.out-00
Но буду пользоват на LPT ,а не на Р2 .
Простите ошибки, я иностранец.У моя клавиатура нету "э" и "ы"
- dinkata
- Мастер
- Сообщения: 1028
- Зарегистрирован: 05 сен 2014, 09:07
- Репутация: 391
- Настоящее имя: Диньо
- Откуда: Болгария
- Контактная информация:
- Serg
- Мастер
- Сообщения: 21923
- Зарегистрирован: 17 апр 2012, 14:58
- Репутация: 5183
- Заслуга: c781c134843e0c1a3de9
- Настоящее имя: Сергей
- Откуда: Москва
- Контактная информация:
Re: Mesa 5i25 P2
За $70-80 можно взять нормальную карту с входами/выходами и подключить её к 7i77... И никаких глюков при включении...dinkata писал(а):Но буду пользоват на LPT ,а не на Р2 .
Я не Христос, рыбу не раздаю, но могу научить, как сделать удочку...
- merkwurdigliebe
- Мастер
- Сообщения: 609
- Зарегистрирован: 17 дек 2013, 22:14
- Репутация: 580
- Откуда: București
- Контактная информация:
Re: Mesa 5i25 P2
на 5i25 на всех выходах стоят пулап резисторы. даже если сделаете свою прошивку, то пока ФПГА не сконфигурилась, на выходах будет лог 1. поэтому либо инвертировать перед ULN, либо еще какую схему разрешения городить...dinkata писал(а):Рискнул и попробовал ,как то странно работает ,как LPT порта .
Когда Linuxcnc вьйключен реле после ULN2003 сработали .
После включение Linuxcnc всех реле вьйключаются и управляются![]()
Входьй работают.